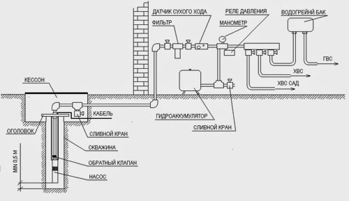
Нажмите на картинку чтобы увеличить.
Обьяснять нечего, все понятно из схем. Вопрос о выборе насоса?
Обращаться к специалисту или к соседу который сжег несколько насосов
и получил опыт по зксплуатации и их выбору.
Я предлагаю насосы фирмы Grundfost
Из моего опыта, основная причина сгорания насоса (любого)
перегрузка;
1. Большое падение напряжения питания насоса (неправильно
выбрано сечение проводов, падение напряжения в местной сети)
2.Производители часто завышают паспортную мощность
отраженную в тех.документации (особенно Китай) такие
насосы надо брать в 2 раза выше рекомендованной мощности
3. Ставить достаточной емкости расширительный бак, чтобы
реже включался насос.
Вывод. Обязательно для питания насоса ставить стабилизатор,
сам насос и замена его дорогое удовольствие.
Анализ воды в колодцах
Программа «Питьевая вода» в ответе за качество воды, в т.ч. в огромном количестве приватных колодцах в столице и пригороде и ответы на вопросы общественности.
Примененные в ней профессионалы также занимаются лицензированием бурильщиков и соблюдением существующих правил при подборе расположения скважины, оформлении документации, сборе проб на проверку и др.
Одним из главных факторов, определяющим безопасность чистой воды для граждан, считается конструкция скважины – ее воздействие на получаемое содержание и внешнюю среду. Поэтому, когда владелец дома нанимает подрядчика для создания на участке нового колодца, с него берется пошлина, предусмотренная законодательством. Наличные средства идут на проверку воды, определяющую ее пригодность для питья.
К примеру, в Канаде, в Нью-Брансуике, под воздействие закона проникают хозяева домов, на участке которых находятся как существующие, так и проектируемые или восстанавливаемые колодезные сооружения. Цель программы – защита приватных скважин. Нормативная поддержка обеспечивается «Законом о питьевой воде» и остальными актами.
Подрядчикам и бурильщикам каждый год нужно обновлять документы, разрешающие им работать в этой сфере. Более того, устанавливаемые ими колодезные сооружения должны отвечать существующим требованиям по всем пунктам: применяемые материалы, строительной технологии и размещение объекта на участке с учетом возможных источников загрязнения. Подрядчик также в ответе за обеспечение скважины идентификатором, а ее хозяина – сертификатом, подтверждающим проведение анализа воды в лаборатории. Департамент, как и хозяин колодца, получает копию журнала пользования скважиной. Выкуп ваучера поможет хозяину быть в курсе качества применяемой воды.
Чтобы быть уверенным в отсутствии в содержимом приватного колодца бактерий и остальных ненужных «добавок», проверка ведется каждые полгода. Процедуру желательно проводить весною и осенью.
Возьмите чистую стерильную бутылку и наберите воды из крана.
Отвезите воду в ближайшую лабораторию СЭС или водоканал, за
небольшую плату вам сделают анализ воды.
.


